新闻动态

  • 双法兰液位计显示不准的故障处理

    故障现象描述: 工艺怀疑此液位为假液位,仪表指示不准。

    2022-04-01 最专业体育游戏娱乐平台

  • 过程检测与控制仪表日常维护检修经验谈

    认真做好日常巡回检查工作 仪表工一般都有自己负责的仪表的巡检范围,根据所辖仪表分布情况,选定最佳巡检路线,每两小时巡检一次。巡回检查前,仪表工应向操作人员了解当班仪表运行情况,及时处理仪表运行中出现的问题,处理不了的及时向车间及公司领导汇报。

    2022-03-29 最专业体育游戏娱乐平台

  • 孔板流量计维修波动

    孔板流量计维修波动

    2022-03-24 最专业体育游戏娱乐平台

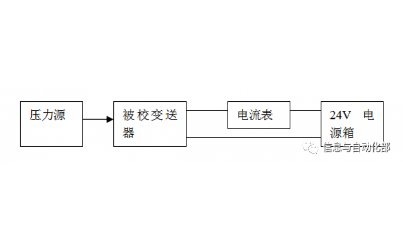
  • WAX-100系列压差变送器校准办法

    WAX-100系列压差变送器校准办法 本办法适用于本公司生产现场运行中、简单修理后及新购进的压差变送器的校准。

    2022-03-21 最专业体育游戏娱乐平台

上一页1...3456789下一页 转至第
首页
产品
新闻
联系